隨著國內電力系統的日趨完善和復雜,變電站等電力企業迫切需要一種能夠保證電力系統能安全可靠運行的測量儀器,而微機繼電保護測試儀便應運而生。其主要運用于線路保護,主變差動保護,勵磁控制等領域,也常常用來校驗常規的電流、電壓、時間、中間、重合閘、差動等系列繼電器。
那么微機繼電保護測試儀的工作原理是怎么樣的呢?
微機繼電保護測試儀一般由數字信號處理器微機、D/A轉換和低通濾波、電壓、電流放大器 開入、開出量 、專用直流電源輸出裝置等組成。
在實際的測試工作中,微機繼電保護測試儀分為主回路和輔回路,主回路采用大旋鈕調節,輔回路采用小旋鈕調節,主回路通過面板上“輸出選擇”按鍵開關控制其輸出的各種量,并且每切換一種輸出的同時,儀器上的數字電壓/電流表可自動監視其輸出值。輔回路通過輸出開關控制直接調節輸出,測量可外附萬用表測量。
微機繼電保護測試儀測量主回路的原理,輸入的AC220V電源經保險通過輸出控制繼電器K1進入雙碳刷調壓器T1輸入端,通過T1大旋鈕調節的電量進入隔離變壓器T2(兼職升流器),升流器分三個抽頭輸出,一個抽頭為AC0-250V輸出,額定電流為3A;該抽頭輸出電壓經整流濾波后可輸出0-350V直流電壓;第二個抽為15V(10A),該抽頭一路經傳感器通過繼電器控制輸出0-10A交流電流,一路經電阻輸出0-500mA交流電流,一路經繼電器轉換可輸出0-10A或0-500mA直流電流;第三個抽頭為10V(100A)大電流端,該抽頭穿過傳感器一次側直接輸出100A電流,該回路帶負載能力較強,但輸出稍有過載,不能長時間處于大電流狀態下。
微機繼電保護測試儀測量輔回路的原理,繼電保護測試儀器輔回路與主回路一樣,AC220V電源經保險進入雙碳刷調壓器T1小旋鈕調節的電壓量,通過隔離變壓器T4可直接調節輸出0-20V或0-250V交流電壓或0-350V直流電壓,此回路額定電流為1A。按下輔回路“輸出控制”開關,調節小旋鈕即可輸出。
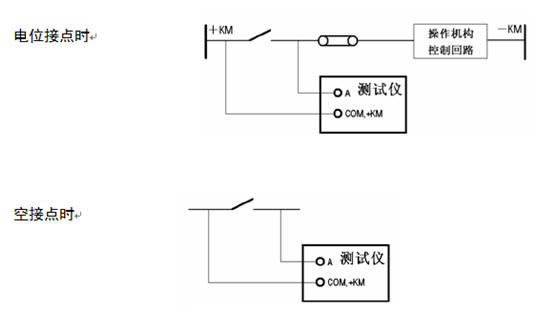
在這里需要注意的是在操作的過程中,開量在接線的過程中有電位接點和空接點兩種接線方式,分別是

開關量輸出與電壓、電流、開入等各部分均完全隔離。各個開出量的動作過程在各個測試模塊中各有不同,詳細請參看各模塊軟件操作說明。
通過主回路和輔回路的測量,就可以得出各種繼電器的吸合電壓(電流)值,釋放電壓(電流)值,各種觸頭(常開、常閉、轉換、延時)的吸合時間和斷開時間,通過這些數據就可以判斷出這些電氣設備的運行狀態,大大節約了時間提高了工作效率。
湖北儀天成電力設備有限公司技術部
2017年9月15日
咨詢熱線:4000-777-650
官方網址:www.oushangmingju.com
我們期待您的來電!